Ningbo Richge Technology Co., Ltd.
Ningbo Richge Technology Co., Ltd.
Termékek
FN18 12kV 3 fázisú, csoportos működtetésű légterhelés-megszakító kapcsoló földelőkészülékkel és biztosítékkapcsolóval
  • FN18 12kV 3 fázisú, csoportos működtetésű légterhelés-megszakító kapcsoló földelőkészülékkel és biztosítékkapcsolóvalFN18 12kV 3 fázisú, csoportos működtetésű légterhelés-megszakító kapcsoló földelőkészülékkel és biztosítékkapcsolóval
  • FN18 12kV 3 fázisú, csoportos működtetésű légterhelés-megszakító kapcsoló földelőkészülékkel és biztosítékkapcsolóvalFN18 12kV 3 fázisú, csoportos működtetésű légterhelés-megszakító kapcsoló földelőkészülékkel és biztosítékkapcsolóval

FN18 12kV 3 fázisú, csoportos működtetésű légterhelés-megszakító kapcsoló földelőkészülékkel és biztosítékkapcsolóval

Model:FN18-12DR
Az FN18 terheléskapcsolók és a terheléskapcsoló-biztosíték kombinációk nagyfeszültségű, nagy teljesítményű terheléskapcsolók, amelyek kombinálják a sűrített levegős ívoltást és a gázzal előállított ívoltást. A terheléskapcsoló és biztosíték kombinációja a terheléskapcsoló és a biztosíték előnyeit egyesíti, hogy a terheléskapcsoló névleges megszakítóáramáig bármilyen terhelési áramot kapcsoljon, és a biztosíték és ütközőjének működtetése révén a kombináció névleges rövidzárlati megszakítóáramáig bármilyen túláramot kapcsoljon. AC 50Hz névleges feszültség 12kv és névleges áram 630A Esp háromfázisú áramelosztásban használatos Tápgyűrűs hálózathoz városi hálózatok építésének javításához sokemeletes épületekben és közintézményekben, mint ideális termék a csomag alállomások és transzformátorok védelmére. Fejlett kialakítás jellemzi, egyszerű kezelhetőség ütőszerkezet intelligens megjelenés könnyű komplett funkció gyors ki- és bekapcsolási sebesség és nagy ki- és kikapcsolhatóság.

FN18 12kV 3 fázisú, csoportos működtetésű légterhelés-megszakító kapcsoló földelőkészülékkel és biztosítékkapcsolóval

     Elkötelezettek vagyunk a terheléskapcsoló, a kültéri nagyfeszültségű automatikus visszakapcsoló és a beltéri feszültségű vákuum-megszakító fejlesztése iránt, amelyek közelebb állnak a fogyasztók igényeihez, és jobb termékeket biztosítanak a fogyasztóknak. Mindig áldásnak tekintjük a társadalom jutalmazását, és saját felelősségünknek vesszük az anyaország boldogulását és újjáélesztését. Cégünk fejlesztési garanciánkként vállalati hírnevünket és munkatársaink minőségét tekinti a vállalkozásfejlesztés előtt. Ragaszkodunk ahhoz, hogy a tudomány és a technológia az első termelőerő. Technikai tudásunkkal, hatékony gazdálkodásunkkal és kiváló minőségű termékeinkkel költséghatékony áruinkkal kivívtuk vásárlóink ​​dicséretét.

      Az FN18-口 egy általános célú, hárompólusú, terhelésmegszakító kapcsoló, amely a kapcsolóberendezés-tulajdonosok és -összeszerelők számára a fejlett megszakítási technológia és a bizonyított, megbízható teljesítmény előnyeit kínálja kompakt kialakításban. A kapcsoló 12-40,5 kV névleges feszültségű kapcsolóberendezés-összeszerelők számára elérhető építőelemként fémzáras és alátétre szerelt kapcsolóberendezésekhez.

A szabványos FN18 kapcsoló nagy teherbírású acélkeretet tartalmaz leálló szigetelőkkel, egyedi puffer típusú ívoltó rendszert, működtető mechanizmust és áramvezető alkatrészeket, beleértve a penge típusú megszakítókat öntött zsanérokkal és pofa-csatlakozókkal.

Az opcionális tartozékok és funkciók közé tartozik a különféle kezelőfogantyúk, motormeghajtás, segédkapcsolók, söntkioldó eszköz, biztosítékaljzatok, mechanikus biztosítékkioldó, földelőkapcsolók, mechanikus ajtóreteszelés és kulcsreteszelés.








Alapvető információk.



Szerkezet



Műszaki paraméter


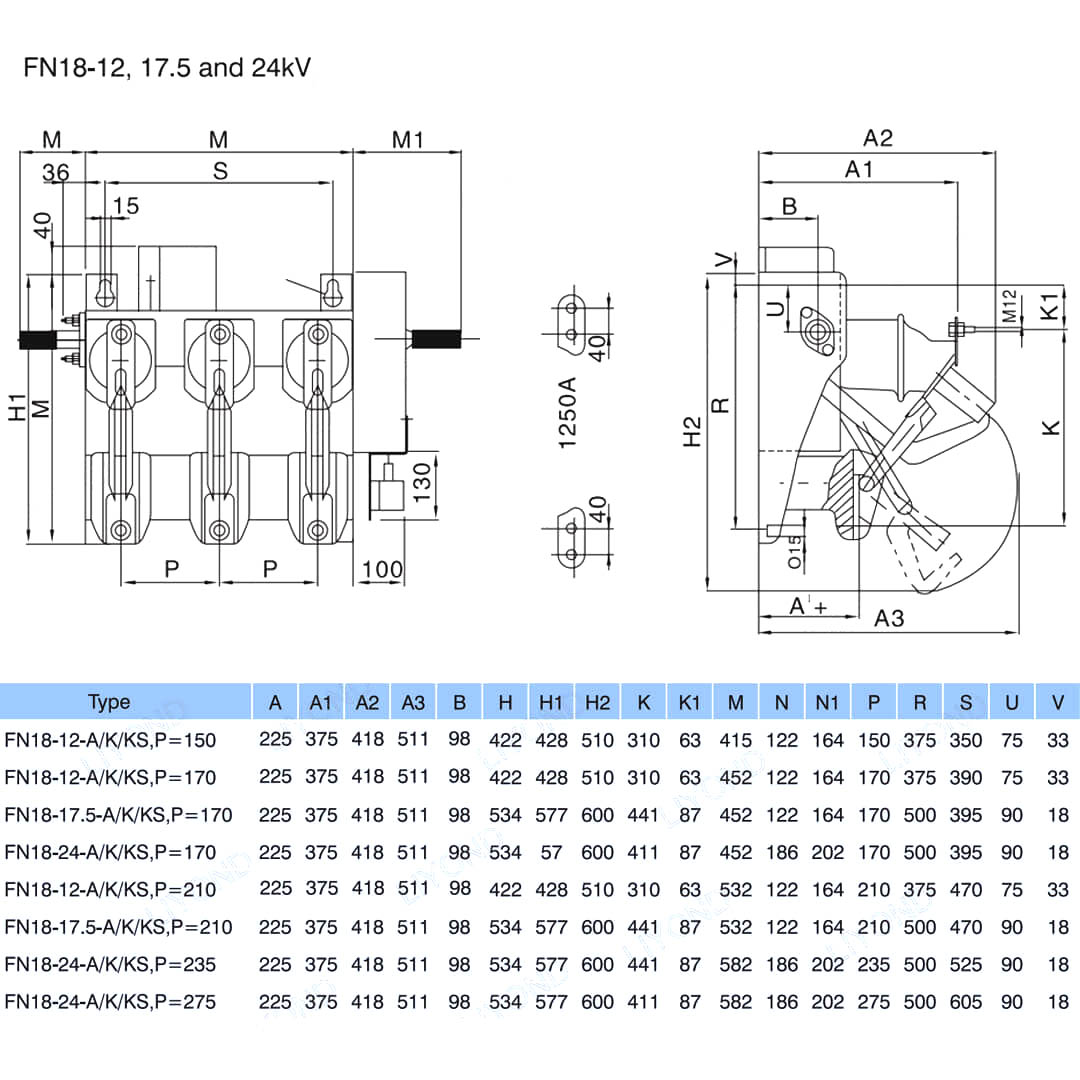
Modell és rajz






GYIK

K: Megkaphatnám a termékeinek árait?

V: Üdvözlöm. Kérjük, küldje el nekünk kérdését itt. 24 órán belül válaszolunk Önnek.

K: Kaphatok mintát a tömeges megrendelés előtt?

V: Igen, szívesen fogadjuk a mintarendelést a minőség tesztelésére és ellenőrzésére. Vegyes minták elfogadhatók.

K: Nyomtathatjuk logónkat / cégnevünket a termékekre?

V: Igen, természetesen elfogadjuk az OEM-et, akkor meg kell adnia nekünk a márkaengedélyt.

K: Elfogadja a termék testreszabását?

V: Igen, természetesen, kérjük, adjon meg konkrét rajzokat vagy paramétereket, az értékelés után árajánlatot adunk Önnek.

K: Mennyi az átfutási idő?

V: Az átfutási idő a megrendelt mennyiségtől függ, általában a fizetés kézhezvételétől számított 7-20 napon belül.

K: Mik az Ön kereskedelmi feltételei?

V: Elfogadjuk az EXW, FOB, CIF, FCA stb.

K: Mi az Ön fizetési módja?  

V: Elfogadjuk a T/T, Western Union, Paypal stb.

K: Ellenőrzi a késztermékeket?

V: Igen, a gyártás és a késztermékek minden egyes lépését a QC osztály ellenőrzi a szállítás előtt. És áruvizsgálati jelentéseket biztosítunk a szállítás előtt

K: Hogyan lehet megoldani az értékesítés utáni minőségi problémákat?

V: Készítsen fényképeket a minőségi problémákról, és küldje el nekünk ellenőrzésre és megerősítésre, 3 napon belül elégedett megoldást kínálunk Önnek.



Gyár


Bizonyítvány




Hot Tags: FN18 12kV 3 fázisú, csoportos működtetésű légterhelés-megszakító kapcsoló földelőkészülékkel és biztosítékkapcsolóval, Nalf, Kína, Gyártó, Szállító, Gyári, Alacsony ár, Minőség, Legújabb eladások, Haladó
Kérdés küldése
Elérhetőségei
Kisfeszültségű kapcsolóberendezésekkel, nagyfeszültségű szigetelőkkel, nagyfeszültségű földelőkapcsolókkal vagy árlistával kapcsolatos kérdéseivel kapcsolatban kérjük, hagyja e-mail-címét, és 24 órán belül felvesszük Önnel a kapcsolatot.
X
Cookie-kat használunk, hogy jobb böngészési élményt kínáljunk, elemezzük a webhely forgalmát és személyre szabjuk a tartalmat. Az oldal használatával Ön elfogadja a cookie-k használatát. Adatvédelmi szabályzat
Elutasít Elfogadás